专业的冷库工程商400-8269-609

冷库安装公司 >>新闻中心 >>库华新闻 >>

冷库设计的冷库建筑平面设计规范

时间:2016-05-13   编辑:库华制冷

一个优秀的冷库设计方案要用库华制冷合理的设计实现库华制冷优的冷库低温冷藏、冷冻、速冻等效果。冷库工程师们在跟企业沟通冷库用途等详细情况后,会遵循冷库设计的规范制作具体的冷库设计方案和全套造价方案,供企业评估选择。在冷库设计方案中,冷库建筑的平面设计是后续设计的依据,也将直接影响到冷库在投入施工后的使用便利性、经济性以及使用寿命。

冷库设计的冷库建筑平面设计规范需综合考虑各方面的影响因素,分析冷库功能,依据严格的生产工艺流程进行库房的合理布置,尽量减少非生产性建筑面积,提高建筑的利用率,降低建筑造价,减少投资。下图就是一例较好的冷库平面布置图。
冷库建筑平面设计布置图参考


冷库建筑平面设计之库房组合应符合生产工艺流程
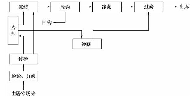
送入冷库冷加工并储藏的食品都有一个合理的生产工艺流程,在冷库建筑的平面设计中应根据生产工艺流程合理布置库房,尽量缩短货流路线,降低生产成本。如禽类冷加工工艺流程从入库到分级到冷却到包装到冻结到过磅出库,就可以设计冷库从常温区到冷却间到冻结间到冷藏间。又如常见的肉类冷加工冻藏中间的环节较复杂,可参考如下的基于肉类冷加工工艺流程图而设计具体冷库建筑平面设计方案,见图。
肉类食品冷加工工艺流程

冷库建筑平面设计之库房组合应处理好高低温库的组合
冷库库房分低于0℃的低温库房以及高于0℃的高温库房,这些不同库温的库房墙体结构、热胀性以及墙面的凝水、结霜性都相差很大,所以目前来说我们会将低温库和高温库分为两个独立的建筑体来设计就库华合理,这样就容易处理建筑的热工问题,也有利于库房的专业化和自动化管理。对于多层的冷库,一般考虑在不同的楼层中设置高温库和低温库,但一定要做好楼层和地坪的隔热和防冻胀处理。所以,选择专业权威的有丰富冷库设计建造经验的冷库工程商就很有必要了。

冷库建筑平面设计之机房、设备房、配电间与库房的组合
通常情况下,机房、设备房、配电间一般毗邻设计,同时跟库房也要相对靠近,因为制冷系统管理和控制系统电路的布置原因。不过出于安全、光照和通风等因素的考虑,各个房间一般需为单独建筑。
>

业务部 高经理:15355424256(24小时咨询)
电话:0571-87139668 | 全国服务热线:400-8269-609

Copyright © 2013-2025 浙江库华制冷设备工程有限公司
浙ICP备13023643号-2 | 浙公网安备 33010402001705号